贵阳分部
│
广州分部
网站地图
│
联系我们
│
所长信箱
│
建议留言
│
内部网
│
English
│
中国科学院
首页
│
概况简介
│
机构设置
│
研究队伍
│
科研成果
│
实验观测
│
合作交流
│
研究生教育
│
学会学报
│
图书馆
│
党群工作
│
创新文化
│
科学传播
│
信息公开
科研成果
概况介绍
获奖
论文
专著
专利
研究亮点
您现在的位置:
首页 >
科研成果 >
专利
专利名称:
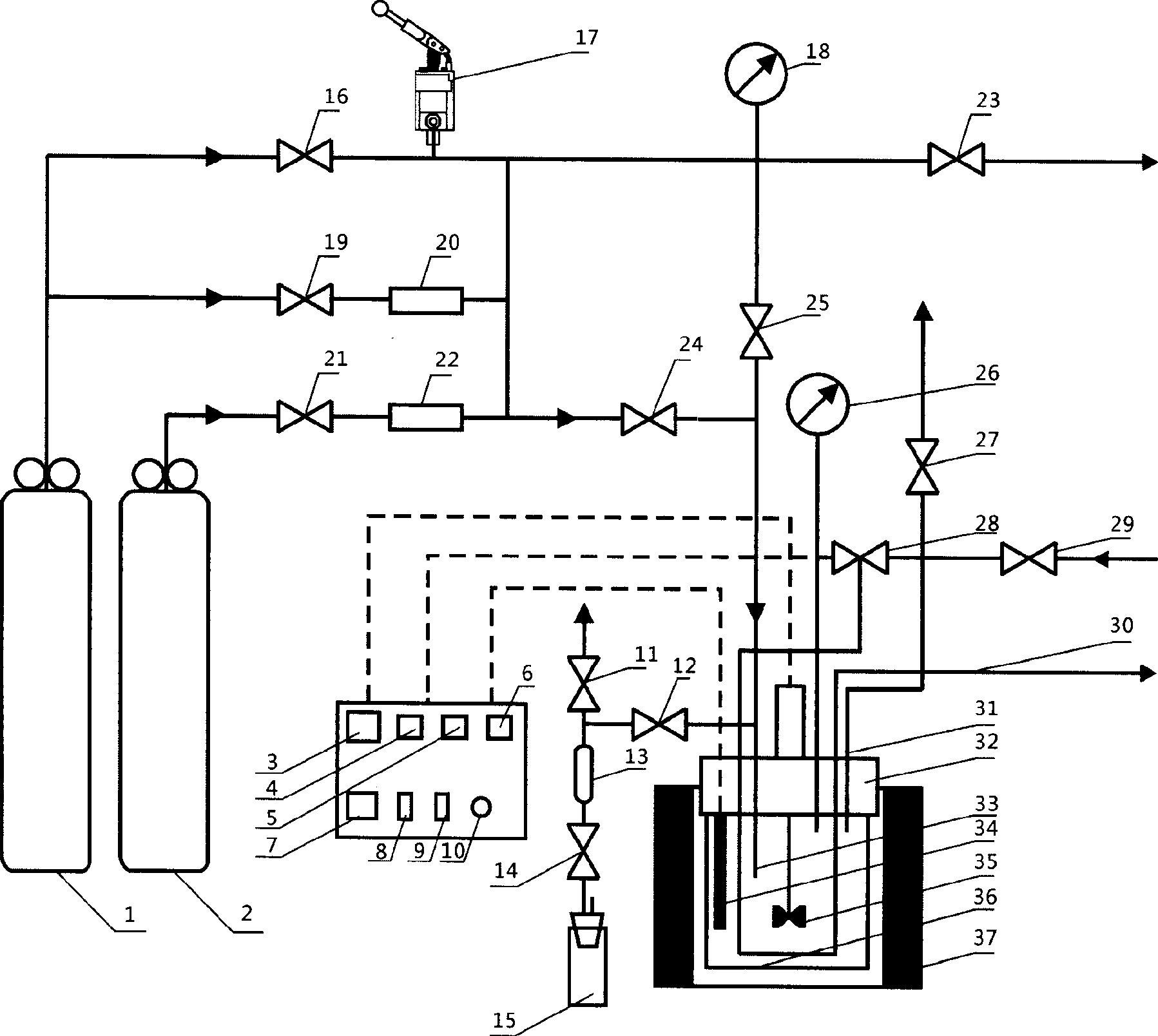
一种CO2地质封存中水岩反应的批式实验装置
专利名称_英文:
专利类别:
发明专利
申请号:
2011104406684
专利号:
ZL201110440668.4
申请日期:
2011-12-26
发明人:
庞忠和,杨峰田,李义曼,段忠丰,黄天明
其他发明人_英文:
国外申请日期:
国外申请方式:
国外申请方式_英文:
专利授权日期:
2014-09-24
缴费情况:
缴费情况_英文:
实施情况:
实施情况_英文:
专利权人:
其他备注_英文:
专利证书号:
专利摘要:
一种CO
2
地质封存中水岩反应的批式实验装置,包括有:一反应釜,其釜头与釜体以可拆卸的环封连接,釜体置于加热器中,该釜体内装有水和岩石样品;一CO
2
气瓶,通过第一气阀连接至釜体内;一进水管,通过进水阀连接至釜体内;一第一排气阀,连接至釜体内。本发明可以满足CO
2
-水-岩反应的温度、压力要求,可使CO
2
-水-岩反应实验可以加入足够量的水、岩、气样品、加气过程中不带入空气、反应过程中维持恒定压力,且具有操作简单和较为经济的特点。
专利摘要_英文:
国外授权日期:
地址:北京市朝阳区北土城西路19号 邮 编:100029 电话:010-82998001 传真:010-62010846
版权所有© 2009 中国科学院地质与地球物理研究所
备案序号:京ICP备05029136号