贵阳分部广州分部
网站地图联系我们所长信箱建议留言内部网English中国科学院
 
 
首页概况简介机构设置研究队伍科研成果实验观测合作交流研究生教育学会学报图书馆党群工作创新文化科学传播信息公开
  科研成果
  您现在的位置:首页 > 科研成果 > 专利
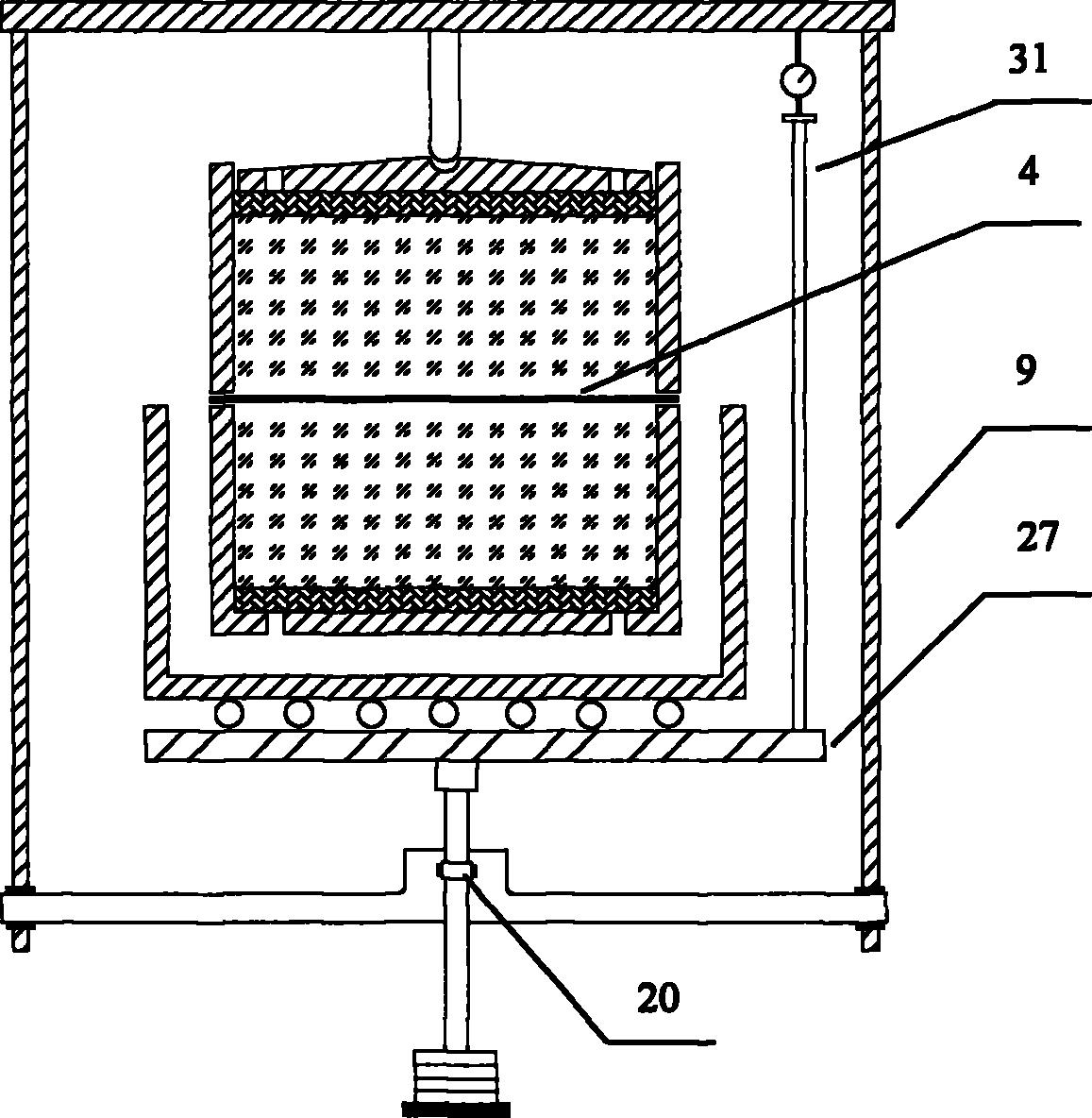
专利名称: 一种岩土体土工格栅抗拉直剪测试仪器
专利名称_英文:
专利类别: 实用新型
申请号: 2014200947632
专利号: ZL201420094763.2
申请日期: 2014-03-04
发明人: 李志清,孙乔宝,王钰,周应新,李晶哲,王高,张汝文,钱坤,马赟,岳瑞强
其他发明人_英文:
国外申请日期:
国外申请方式:
国外申请方式_英文:
专利授权日期: 2014-07-09
缴费情况:
缴费情况_英文:
实施情况:
实施情况_英文:
专利权人:
其他备注_英文:
专利证书号:
专利摘要:

  一种岩土体土工格栅抗拉直剪测试仪器,其特征是该仪器由拉拔步进电机(1),拉拔量力环(2),上试样盒(6),加压框架(9),下试样盒(13),下底座(14),剪切量力环(15),剪切步进电机(16),加压杠杆(23)和砝码(25)组成。该仪器制造简单,测量精度高,使用方便,满足土工格栅在加载条件下的抗拉拔与抗剪切强度量测控制要求,可直接测定各种土工格栅在多孔介质(包括砂土、粉土、粘土等)中的抗拉拔与抗剪切强度特性。

专利摘要_英文:
国外授权日期:

地址:北京市朝阳区北土城西路19号 邮 编:100029 电话:010-82998001 传真:010-62010846
版权所有© 2009 中国科学院地质与地球物理研究所 备案序号:京ICP备05029136号